SL-350QDP

()

SL-350QDP

Изображение товара

SL-350QDP - представляет собой линейный охранный извещатель серии SmartLine™ от ведущей компании Optex. Данная модель предназначена для охраны периметра и рассчитана для наружной эксплуатации средней и большой дальности.

Это активный комплект 4-лучевого высокоточного оборудования, состоящий из ИК приемника и передатчика. Его дальность действия составляет 100 метров. Особым преимуществом данной модификации являются асферические линзы и видоискатели с двухкратным увеличением. Также в ней предусмотрена регулировка уровня мощности излучения и имеется выбор рабочей частоты ИК-лучей. Помимо этого, устройство позволяет регулировать время прерывания лучей и обеспечивает стабильную работу системы даже при потере 99.5% энергии лучей. Плюс ко всему данная модель имеет защиту от поражения молнией до 15 кВ.

Как приемник, так и передатчик системы выполнены в прочных корпусах и обладают высоким уровнем защиты от воздействий окружающей среды класса IP65. Дополнительно блоки имеют расширенный температурный диапазон, который позволяет им работать даже при самых экстремальных условиях от -35 до +60 °C.

Краткая характеристика:

  • линейный охранный извещатель;
  • предназначен для охраны периметра средней и большой дальности;
  • состоит из приемника и передатчика;
  • высокоточная 4-лучевая система;
  • дальность действия 100 м;
  • видоискатели с двухкратным увеличением;
  • регулировка уровня мощности излучения;
  • выбор рабочей частоты ИК-лучей;
  • возможность регулировки времени прерывания лучей;
  • стабильная работа системы даже при потере энергии лучей 99.5%;
  • закрытый корпус из термостойкого пластика;
  • защита от поражения молнией до 15 кВ;
  • высокой степень защиты класса IP65;
  • широкий диапазон рабочих температур.

Подробное описание

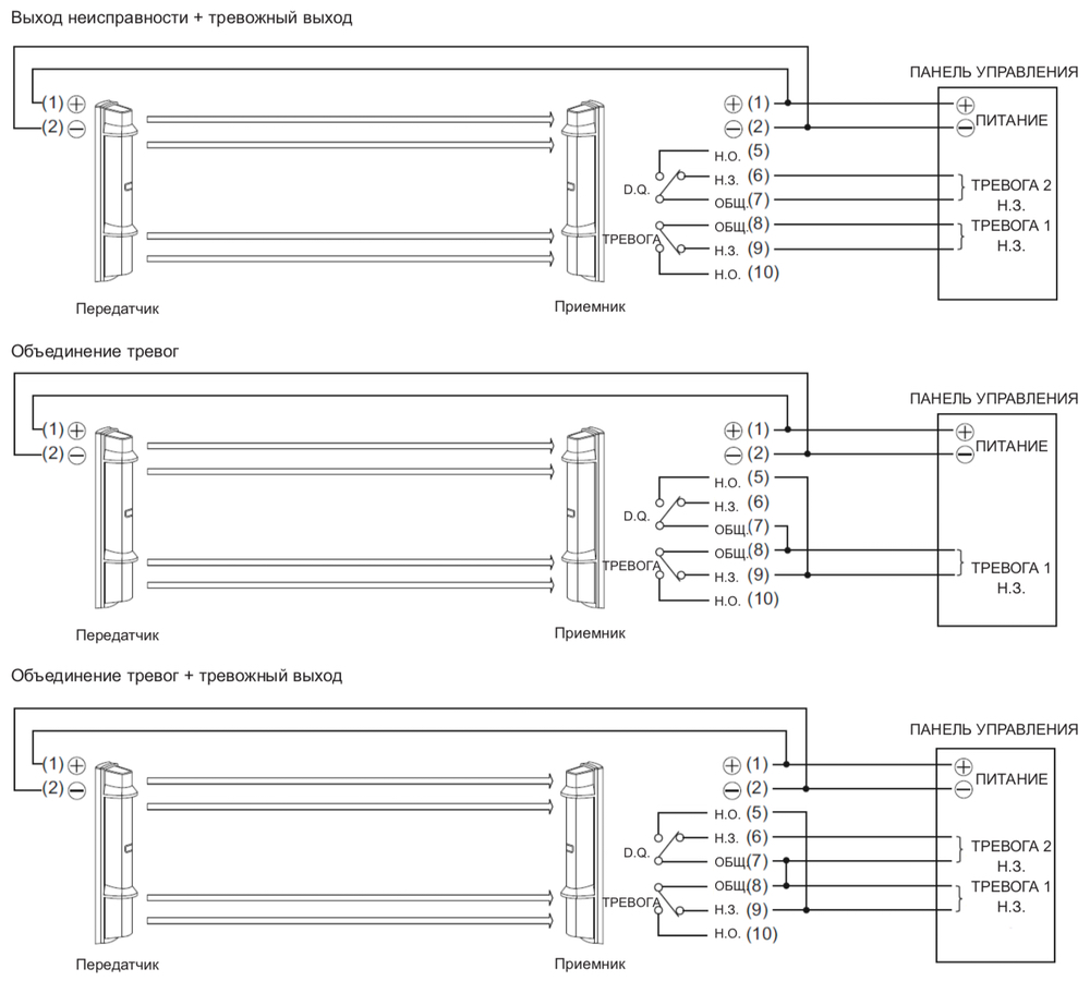
Схемы подключения OPTEX SL-350QDP

Схемы подключения OPTEX SL-350QDP

Схемы подключения OPTEX SL-350QDP

Расположение клемм OPTEX SL-350QDP

Расположение клемм OPTEX SL-350QDP

Общий вид OPTEX SL-350QDP

Общий вид OPTEX SL-350QDP

Габаритные размеры OPTEX SL-350QDP

Габаритные размеры OPTEX SL-350QDP

Модельный ряд 4-лучевых линейных извещателей OPTEX

Модельный ряд 4-лучевых линейных извещателей OPTEX


Тип изделия:линейный охранный извещатель
Назначение:для охраны периметра
Метод детекции:активный ИК
Метод обранужения:пересечение 4 ИК-лучей
Дальность действия:100 м
Выбор частоты лучей:4 канала
Время прерывания:50 / 100 / 250 / 500 мс
Тревожный выход:Н. З. / Н. О., +30 В / 0.2 А (макс.)
Время тревоги:2 с
Выход тампера:Н. З. +30 В / 0.1 A (размыкается при снятии крышки)
Угол настройки:±90° по горизонтали; ±10° по вертикали
Питание:+10.5 – +30 В
Потребляемый ток:24 мА (передатчик 7 мА / приемник 17 мА)
Диапазон рабочих температур:от -35 до +60 °C
Относительная влажность:95% (макс.)
Класс защиты:IP65 (для установки на улице)
Размеры:448 x 79 x 96 мм
Вес:2.4 кг (передатчик и приемник без доп. принадлежностей)
Цвет:черный
Передатчик:1 шт.
Приемник:1 шт.
Монтажные пластины:2 шт.
U-образные крепления:4 шт.
Крепления для столба:4 шт.
Хомуты:4 шт.
Саморезы:8 шт.
Болты:8 шт.
Руководство по эксплуатации:1 шт.

Optex
80000

Не является публичной офертой

Описание

SL-350QDP - представляет собой линейный охранный извещатель серии SmartLine™ от ведущей компании Optex. Данная модель предназначена для охраны периметра и рассчитана для наружной эксплуатации средней и большой дальности.

Это активный комплект 4-лучевого высокоточного оборудования, состоящий из ИК приемника и передатчика. Его дальность действия составляет 100 метров. Особым преимуществом данной модификации являются асферические линзы и видоискатели с двухкратным увеличением. Также в ней предусмотрена регулировка уровня мощности излучения и имеется выбор рабочей частоты ИК-лучей. Помимо этого, устройство позволяет регулировать время прерывания лучей и обеспечивает стабильную работу системы даже при потере 99.5% энергии лучей. Плюс ко всему данная модель имеет защиту от поражения молнией до 15 кВ.

Как приемник, так и передатчик системы выполнены в прочных корпусах и обладают высоким уровнем защиты от воздействий окружающей среды класса IP65. Дополнительно блоки имеют расширенный температурный диапазон, который позволяет им работать даже при самых экстремальных условиях от -35 до +60 °C.

Краткая характеристика:

  • линейный охранный извещатель;
  • предназначен для охраны периметра средней и большой дальности;
  • состоит из приемника и передатчика;
  • высокоточная 4-лучевая система;
  • дальность действия 100 м;
  • видоискатели с двухкратным увеличением;
  • регулировка уровня мощности излучения;
  • выбор рабочей частоты ИК-лучей;
  • возможность регулировки времени прерывания лучей;
  • стабильная работа системы даже при потере энергии лучей 99.5%;
  • закрытый корпус из термостойкого пластика;
  • защита от поражения молнией до 15 кВ;
  • высокой степень защиты класса IP65;
  • широкий диапазон рабочих температур.

Подробное описание

Схемы подключения OPTEX SL-350QDP

Схемы подключения OPTEX SL-350QDP

Схемы подключения OPTEX SL-350QDP

Расположение клемм OPTEX SL-350QDP

Расположение клемм OPTEX SL-350QDP

Общий вид OPTEX SL-350QDP

Общий вид OPTEX SL-350QDP

Габаритные размеры OPTEX SL-350QDP

Габаритные размеры OPTEX SL-350QDP

Модельный ряд 4-лучевых линейных извещателей OPTEX

Модельный ряд 4-лучевых линейных извещателей OPTEX


Тип изделия:линейный охранный извещатель
Назначение:для охраны периметра
Метод детекции:активный ИК
Метод обранужения:пересечение 4 ИК-лучей
Дальность действия:100 м
Выбор частоты лучей:4 канала
Время прерывания:50 / 100 / 250 / 500 мс
Тревожный выход:Н. З. / Н. О., +30 В / 0.2 А (макс.)
Время тревоги:2 с
Выход тампера:Н. З. +30 В / 0.1 A (размыкается при снятии крышки)
Угол настройки:±90° по горизонтали; ±10° по вертикали
Питание:+10.5 – +30 В
Потребляемый ток:24 мА (передатчик 7 мА / приемник 17 мА)
Диапазон рабочих температур:от -35 до +60 °C
Относительная влажность:95% (макс.)
Класс защиты:IP65 (для установки на улице)
Размеры:448 x 79 x 96 мм
Вес:2.4 кг (передатчик и приемник без доп. принадлежностей)
Цвет:черный
Передатчик:1 шт.
Приемник:1 шт.
Монтажные пластины:2 шт.
U-образные крепления:4 шт.
Крепления для столба:4 шт.
Хомуты:4 шт.
Саморезы:8 шт.
Болты:8 шт.
Руководство по эксплуатации:1 шт.
Характеристики
Артикул производителя:MU-SB23674Бренд:OptexСортировка для цены:1000Снято с производства:N

Оплата

Оплатить заказ Вы можете безналичным переводом по реквизитам, указанным в выставленном счёте после оформления заказа.

Доставка

«Альянс групп»предоставляет полный комплекс услуг по доставке оборудования в любую точку страны, любым видом транспорта.

Получить приобретённый товар Вы можете удобным для Вас способом:

  • Самовывозом с нашего склада, расположенного по адресу- г. Москва, 104 км. МКАД, д. 8А.
  • Воспользоваться услугой доставки в пределах Москвы и Московской области. Заказ и согласование даты доставки осуществляется через Вашего менеджера.

Если сумма заказа превышает 50 тыс. рублей, доставка по одному адресу Получателя осуществляется БЕСПЛАТНО.

  • Доставка заказа в регионы России осуществляется через транспортные компании. Доставка груза до транспортной компании производится нашим транспортом.

Тарифы доставки по Москве:


При сумме заказа менее 50 тыс. рублей, доставка по Москве осуществляется по тарифам зоны:

  • зона 3 — 500 руб.;
  • зона 1 — 1000 руб.;
  • зона 2, 4 — 1500 руб.;
  • зона 5 — 2000 руб

Транспортные компании, с которыми мы сотрудничаем:

Вас также может заинтересовать: