Термокожух из нержавеющей стали взрывозащищенный с питанием PoE (РВЕхdI X / 1ЕхdIICТ6 Х) ТГБ-8Г Ex PoE+

()

Термокожух из нержавеющей стали взрывозащищенный с питанием PoE (РВЕхdI X / 1ЕхdIICТ6 Х) ТГБ-8Г Ex PoE+

Изображение товара

Термокожух взрывозащищенный ТГБ-8Г Ex PoE+ предназначен для установки сетевых (IP) и аналоговых видеокамер с объективами, ИК прожекторов и другого электронного оборудования и защиты его от воздействия окружающей среды (влаги, пыли и отрицательных температур). Материал изделия – нержавеющая кислотостойкая аустенитная сталь.

Область применения: обеспечение охраны, безопасности и контроля за технологическими процессами взрывоопасных и агрессивных производств нефтяной, нефтеперерабатывающей, нефтехимической, газовой, горнодобывающей и других промышленностей народного хозяйства, в том числе в рудниках и шахтах опасных по газу и пыли.

Место установки: наружные пространства и внутренние пространства помещений и шахт, классифицированные как взрывоопасные зоны классов 1, 2, 21 и 22 (при классификации по зональному принципу), где возможно образование взрывоопасной смеси группы I и взрывоопасных газовых смесей подгрупп IIА, IIВ, IIC, пылевых сред подгрупп IIIА, IIIВ, IIIC, температурных классов Т1-Т6 или взрывоопасные зоны класса  В-I, В-Iа, В-Iб, В-Iг, согласно главе 7.3 «Правил устройства электроустановок» (ПУЭ).

Термокожух ТГБ-8Г Ex PoE+ выполнен в виде взрывонепроницаемой оболочки по ГОСТ 31610.0 (IEC 60079-0), ГОСТ IEC 60079-1, ГОСТ IEC 60079-31 с маркировкой взрывозащиты РВ Ех db I Mb X / 1Ех db IIC Т6 Gb Х / Ех tb IIIC Т80°C Db Х cо степенью защиты IP66/IP68, обеспечиваемой оболочкой, и по уровню защиты относится к взрывобезопасному электрооборудованию.

Термокожух обеспечивает:

  • отключение питания термокожуха при повышении температуры внутри его выше +70°С (из-за климатических факторов - в летний период) и восстановление питания после понижения температуры ниже +60°С;
  • автоматическое включение/отключение встроенного обогревателя в заданном диапазоне температур;
  • стабилизацию температуры видеокамеры (встроенный вентилятор);
  • преобразование ряда входных напряжений в стандартный ряд напряжений питания видеокамер;
  • безаварийное включение электропитания видеокамеры при отрицательной температуре внутри термокожуха при перерывах в электропитании, исключая выход видеокамеры из строя при запуске.

Модуль для установки видеокамеры изолирован от корпуса термокожуха.
Смотровое окно выполнено из ударопрочного закалённого стекла.
Изделие выпускается по техническим условиям ТУ 26.30.50-083-31006686-2021.

Термокожух соответствует:

  • техническим требованиям – ГОСТ Р 51558;
  • требованиям безопасности – ГОСТ Р МЭК 60065;
  • требованиям по ЭМС – ГОСТ Р 50009, ГОСТ 30804.3.2, ГОСТ 30804.3.3;
  • степени защиты от поражения электрическим током по ГОСТ 12.2.007.0 – III классу;
  • климатическому исполнению – УХЛ1, 5 по ГОСТ 15150; степени защиты – IP66/IP68 по ГОСТ 14254.


СОСТАВ. ГАБАРИТНЫЕ И УСТАНОВОЧНЫЕ РАЗМЕРЫ:

Термокожух из нержавеющей стали взрывозащищенный с питанием PoE (РВЕхdI X / 1ЕхdIICТ6 Х) ТГБ-8Г Ex PoE+. Изображение  1

 

1 Термокожух 1 шт
2 Кабельные вводы для небронированного кабеля – Ø кабеля 3,1÷8,6**мм (один кабельный ввод имеет заглушку) 2 шт
2.1  Держатель металлорукава (РЗ-ЦХ-12 или МРПИ-12 – Øвн./Øнар=12/15мм) 1 шт
3  Модуль для установки видеокамеры 1 шт
4  Клемма заземления 1 шт
5  Шарнир 1 шт
5.1  Болт фиксации шарнира М6 4 шт
5.2  Болт и гайка фиксации шарнира 1 шт
5.3  Винты фиксации шарнира М4 цилиндрической головкой S=3 мм 2 шт
6  Кронштейн 1 шт
7  Солнцезащитный козырёк 1 шт
8  Вентилятор системы стабилизации температуры в термокожухе. 1 шт

** Кабельные вводы для кабелей другого диаметра устанавливаются по отдельной заявке.


СХЕМЫ ПОДКЛЮЧЕНИЯ:

1. Подключение ТГБ-8Г Ех PoE+

Термокожух из нержавеющей стали взрывозащищенный с питанием PoE (РВЕхdI X / 1ЕхdIICТ6 Х) ТГБ-8Г Ex PoE+. Изображение  1        Термокожух из нержавеющей стали взрывозащищенный с питанием PoE (РВЕхdI X / 1ЕхdIICТ6 Х) ТГБ-8Г Ex PoE+. Изображение  1

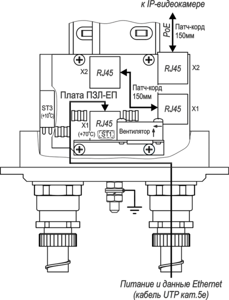
2. Подключение ТГБ-8Г Ех PoE+ с платой ПЗЛ-ЕП

Термокожух из нержавеющей стали взрывозащищенный с питанием PoE (РВЕхdI X / 1ЕхdIICТ6 Х) ТГБ-8Г Ex PoE+. Изображение  1


ПРИМЕРЫ ПОДКЛЮЧЕНИЯ:

 

Термокожух из нержавеющей стали взрывозащищенный с питанием PoE (РВЕхdI X / 1ЕхdIICТ6 Х) ТГБ-8Г Ex PoE+. Изображение  1

Термокожух из нержавеющей стали взрывозащищенный с питанием PoE (РВЕхdI X / 1ЕхdIICТ6 Х) ТГБ-8Г Ex PoE+. Изображение  1

 

ВИДЕОНАБЛЮДЕНИЕ ВО ВЗРЫВОПОЖАРООПАСНОЙ СРЕДЕ

Климатические испытания. Что имеем и чем руководствоваться

Термокожух на все IP и аналоговые случаи жизни

РoE – не панацея, а частный случай [Журнал ТЗ № 3 2013]


ТГБ-8Г Ex-РоЕ+ТГБ-8Г Ex-РоЕ++
IEEE 802.3at (PoE+) / 30 (см. таблицу ниже)IEEE 802.3bt, PoE++, PoH, UPOE / 60
Passive PoE 48…56 В / 30 (см. таблицу 3)Passive PoE 48…56 В / 60
Стандарты IP-видеокамерыEthernet 10/100BASE-TX
IEEE 802.3afIEEE 802.3af, at
100 (см. таблицу 3)100
12 ± 10 % / 1,4
6,515
Температура вкл./откл. обогрева* , °С+20 ± 3 / +25 ± 3
Мощность обогрева, Вт до хол. запуска/после хол. запуска22 / 15
2551
Диапазон температуры окружающей среды при эксплуатации, °С-60 … +50
Температура вкл./откл. холодного запуска, °С-10 ± 3 / -15 ± 3
Влажность воздуха при +25 °С, %до 100
Устойчивость к несанкционированным действиям (НСД)II (средняя) по ГОСТ Р 51558
Устойчивость к низким температурамIII (высокая) по ГОСТ Р 51558
Устойчивость к внешним воздействиямIII (высокая) по ГОСТ Р 51558
Степень защиты оболочкиIP66/IP68 по ГОСТ 14254
Устойчивость к импульсным помехам по цепям Ethernetкласс 2 по ГОСТ Р 51317.4.5
Материал корпусанержавеющая кислотостойкая аустенитная сталь
Габаритные размерысм. рисунок
Масса с упаковкой, кг, не более7,1
Режим работыкруглосуточный
48 В50 В
-55 °С-60 °С
-50 °С-55 °С

Тахион
238600

Не является публичной офертой

Описание

Термокожух взрывозащищенный ТГБ-8Г Ex PoE+ предназначен для установки сетевых (IP) и аналоговых видеокамер с объективами, ИК прожекторов и другого электронного оборудования и защиты его от воздействия окружающей среды (влаги, пыли и отрицательных температур). Материал изделия – нержавеющая кислотостойкая аустенитная сталь.

Область применения: обеспечение охраны, безопасности и контроля за технологическими процессами взрывоопасных и агрессивных производств нефтяной, нефтеперерабатывающей, нефтехимической, газовой, горнодобывающей и других промышленностей народного хозяйства, в том числе в рудниках и шахтах опасных по газу и пыли.

Место установки: наружные пространства и внутренние пространства помещений и шахт, классифицированные как взрывоопасные зоны классов 1, 2, 21 и 22 (при классификации по зональному принципу), где возможно образование взрывоопасной смеси группы I и взрывоопасных газовых смесей подгрупп IIА, IIВ, IIC, пылевых сред подгрупп IIIА, IIIВ, IIIC, температурных классов Т1-Т6 или взрывоопасные зоны класса  В-I, В-Iа, В-Iб, В-Iг, согласно главе 7.3 «Правил устройства электроустановок» (ПУЭ).

Термокожух ТГБ-8Г Ex PoE+ выполнен в виде взрывонепроницаемой оболочки по ГОСТ 31610.0 (IEC 60079-0), ГОСТ IEC 60079-1, ГОСТ IEC 60079-31 с маркировкой взрывозащиты РВ Ех db I Mb X / 1Ех db IIC Т6 Gb Х / Ех tb IIIC Т80°C Db Х cо степенью защиты IP66/IP68, обеспечиваемой оболочкой, и по уровню защиты относится к взрывобезопасному электрооборудованию.

Термокожух обеспечивает:

  • отключение питания термокожуха при повышении температуры внутри его выше +70°С (из-за климатических факторов - в летний период) и восстановление питания после понижения температуры ниже +60°С;
  • автоматическое включение/отключение встроенного обогревателя в заданном диапазоне температур;
  • стабилизацию температуры видеокамеры (встроенный вентилятор);
  • преобразование ряда входных напряжений в стандартный ряд напряжений питания видеокамер;
  • безаварийное включение электропитания видеокамеры при отрицательной температуре внутри термокожуха при перерывах в электропитании, исключая выход видеокамеры из строя при запуске.

Модуль для установки видеокамеры изолирован от корпуса термокожуха.
Смотровое окно выполнено из ударопрочного закалённого стекла.
Изделие выпускается по техническим условиям ТУ 26.30.50-083-31006686-2021.

Термокожух соответствует:

  • техническим требованиям – ГОСТ Р 51558;
  • требованиям безопасности – ГОСТ Р МЭК 60065;
  • требованиям по ЭМС – ГОСТ Р 50009, ГОСТ 30804.3.2, ГОСТ 30804.3.3;
  • степени защиты от поражения электрическим током по ГОСТ 12.2.007.0 – III классу;
  • климатическому исполнению – УХЛ1, 5 по ГОСТ 15150; степени защиты – IP66/IP68 по ГОСТ 14254.


СОСТАВ. ГАБАРИТНЫЕ И УСТАНОВОЧНЫЕ РАЗМЕРЫ:

Термокожух из нержавеющей стали взрывозащищенный с питанием PoE (РВЕхdI X / 1ЕхdIICТ6 Х) ТГБ-8Г Ex PoE+. Изображение  1

 

1 Термокожух 1 шт
2 Кабельные вводы для небронированного кабеля – Ø кабеля 3,1÷8,6**мм (один кабельный ввод имеет заглушку) 2 шт
2.1  Держатель металлорукава (РЗ-ЦХ-12 или МРПИ-12 – Øвн./Øнар=12/15мм) 1 шт
3  Модуль для установки видеокамеры 1 шт
4  Клемма заземления 1 шт
5  Шарнир 1 шт
5.1  Болт фиксации шарнира М6 4 шт
5.2  Болт и гайка фиксации шарнира 1 шт
5.3  Винты фиксации шарнира М4 цилиндрической головкой S=3 мм 2 шт
6  Кронштейн 1 шт
7  Солнцезащитный козырёк 1 шт
8  Вентилятор системы стабилизации температуры в термокожухе. 1 шт

** Кабельные вводы для кабелей другого диаметра устанавливаются по отдельной заявке.


СХЕМЫ ПОДКЛЮЧЕНИЯ:

1. Подключение ТГБ-8Г Ех PoE+

Термокожух из нержавеющей стали взрывозащищенный с питанием PoE (РВЕхdI X / 1ЕхdIICТ6 Х) ТГБ-8Г Ex PoE+. Изображение  1        Термокожух из нержавеющей стали взрывозащищенный с питанием PoE (РВЕхdI X / 1ЕхdIICТ6 Х) ТГБ-8Г Ex PoE+. Изображение  1

2. Подключение ТГБ-8Г Ех PoE+ с платой ПЗЛ-ЕП

Термокожух из нержавеющей стали взрывозащищенный с питанием PoE (РВЕхdI X / 1ЕхdIICТ6 Х) ТГБ-8Г Ex PoE+. Изображение  1


ПРИМЕРЫ ПОДКЛЮЧЕНИЯ:

 

Термокожух из нержавеющей стали взрывозащищенный с питанием PoE (РВЕхdI X / 1ЕхdIICТ6 Х) ТГБ-8Г Ex PoE+. Изображение  1

Термокожух из нержавеющей стали взрывозащищенный с питанием PoE (РВЕхdI X / 1ЕхdIICТ6 Х) ТГБ-8Г Ex PoE+. Изображение  1

 

ВИДЕОНАБЛЮДЕНИЕ ВО ВЗРЫВОПОЖАРООПАСНОЙ СРЕДЕ

Климатические испытания. Что имеем и чем руководствоваться

Термокожух на все IP и аналоговые случаи жизни

РoE – не панацея, а частный случай [Журнал ТЗ № 3 2013]


ТГБ-8Г Ex-РоЕ+ТГБ-8Г Ex-РоЕ++
IEEE 802.3at (PoE+) / 30 (см. таблицу ниже)IEEE 802.3bt, PoE++, PoH, UPOE / 60
Passive PoE 48…56 В / 30 (см. таблицу 3)Passive PoE 48…56 В / 60
Стандарты IP-видеокамерыEthernet 10/100BASE-TX
IEEE 802.3afIEEE 802.3af, at
100 (см. таблицу 3)100
12 ± 10 % / 1,4
6,515
Температура вкл./откл. обогрева* , °С+20 ± 3 / +25 ± 3
Мощность обогрева, Вт до хол. запуска/после хол. запуска22 / 15
2551
Диапазон температуры окружающей среды при эксплуатации, °С-60 … +50
Температура вкл./откл. холодного запуска, °С-10 ± 3 / -15 ± 3
Влажность воздуха при +25 °С, %до 100
Устойчивость к несанкционированным действиям (НСД)II (средняя) по ГОСТ Р 51558
Устойчивость к низким температурамIII (высокая) по ГОСТ Р 51558
Устойчивость к внешним воздействиямIII (высокая) по ГОСТ Р 51558
Степень защиты оболочкиIP66/IP68 по ГОСТ 14254
Устойчивость к импульсным помехам по цепям Ethernetкласс 2 по ГОСТ Р 51317.4.5
Материал корпусанержавеющая кислотостойкая аустенитная сталь
Габаритные размерысм. рисунок
Масса с упаковкой, кг, не более7,1
Режим работыкруглосуточный
48 В50 В
-55 °С-60 °С
-50 °С-55 °С
Характеристики
Артикул производителя:13003Бренд:ТахионСортировка для цены:1000Снято с производства:N

Оплата

Оплатить заказ Вы можете безналичным переводом по реквизитам, указанным в выставленном счёте после оформления заказа.

Доставка

«Альянс групп»предоставляет полный комплекс услуг по доставке оборудования в любую точку страны, любым видом транспорта.

Получить приобретённый товар Вы можете удобным для Вас способом:

  • Самовывозом с нашего склада, расположенного по адресу- г. Москва, 104 км. МКАД, д. 8А.
  • Воспользоваться услугой доставки в пределах Москвы и Московской области. Заказ и согласование даты доставки осуществляется через Вашего менеджера.

Если сумма заказа превышает 50 тыс. рублей, доставка по одному адресу Получателя осуществляется БЕСПЛАТНО.

  • Доставка заказа в регионы России осуществляется через транспортные компании. Доставка груза до транспортной компании производится нашим транспортом.

Тарифы доставки по Москве:


При сумме заказа менее 50 тыс. рублей, доставка по Москве осуществляется по тарифам зоны:

  • зона 3 — 500 руб.;
  • зона 1 — 1000 руб.;
  • зона 2, 4 — 1500 руб.;
  • зона 5 — 2000 руб

Транспортные компании, с которыми мы сотрудничаем:

Вас также может заинтересовать: