Термошкаф взрывозащищённый ТШ-4GEx сертифицирован на соответствие требованиям технического регламента Таможенного союза "О безопасности оборудования для работы во взрывоопасных средах" (ТР ТС 012/2011) и может быть использован на взрывоопасных объектах в Республике Беларусь, Республике Казахстан и Российской Федерации без дополнительной сертификации.
Сертификат соответствия № ЕАЭС RU C-RU.BH07.B.00910/23 ОС ООО «ПрофиТест» (с 10.11.2023 по 09.11.2028).
Термошкаф взрывозащищённый ТШ-4GEx предназначен для установки в него взрывозащищенного электрооборудования и поддержания температурного режима, необходимого для эксплуатации этого оборудования.
Место установки: в потенциально взрывоопасных средах, не содержащих токопроводящей пыли вне помещений и в помещениях, классифицированных как взрывоопасные зоны классов 1 и 2 (при классификации по зональному принципу), где возможно образование взрывоопасных газовых смесей подгрупп IIА, IIВ, IIC, температурных классов Т1-Т5 или взрывоопасных зонах класса В-Iа, В-Iг согласно главе 7.3 «Правил устройства электроустановок» (ПУЭ).
ТШ-4GEx выполнен во взрывозащищённом исполнении по ГОСТ 31610.0 (IEC 60079-0), ГОСТ 31610.7 (IEC 60079-7), ГОСТ 31610.18/IEC 60079-18 с маркировкой взрывозащиты 1Ex eb mb IIC T5 Gb X cо степенью защиты IP66, обеспечиваемой оболочкой, и по уровню защиты относится к взрывобезопасному электрооборудованию.
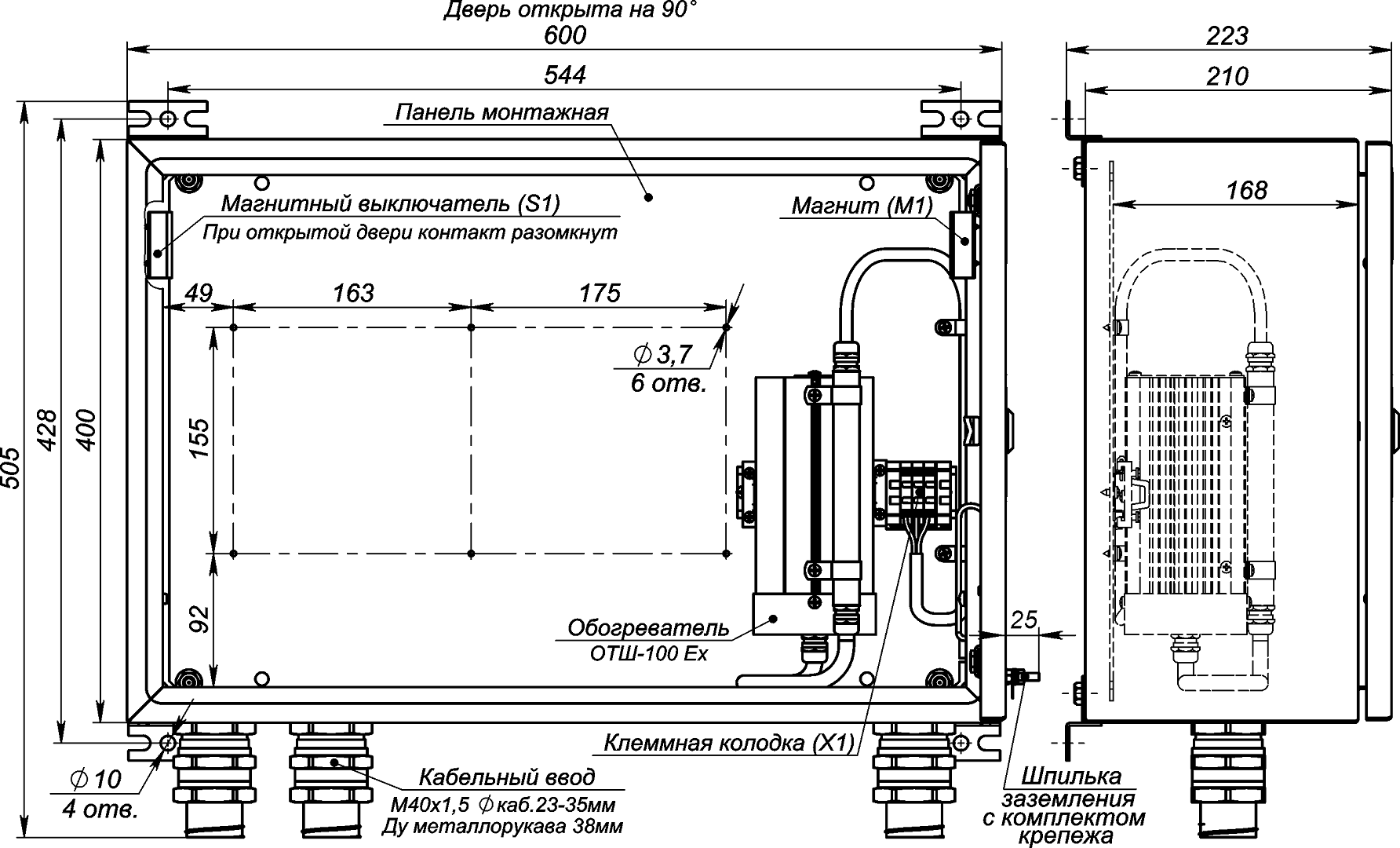
Термошкаф оборудован:
- обогревателем ОТШ-100 Ех, который соответствует ГОСТ 31610.0 (IEC 60079-0), ГОСТ 31610.7 (IEC 60079-7), ГОСТ 31610.18/IEC 60079-18 как взрывобезопасное электрооборудование с видом взрывозащиты «mb» (герметизация компаундом), «eb» (повышенная защита). Обогреватель обеспечивает температуру воздушной среды в термошкафу в пределах +10 °С…+20 °С, имеет биметаллический выключатель, ограничивающим температуру поверхности радиатора до +95 °С (температурный класс «Т5») и плавкий предохранитель на 2 А;
- магнитоконтактным извещателем для сигнализации о несанкционированном доступе.
Термошкаф выпускается по техническим условиям ТУ 26.30.50-080-31006686-2018.
Термошкаф соответствует:
- техническим требованиям – ГОСТ Р 51558;
- требованиям безопасности – ГОСТ Р МЭК 60065;
- требованиям ЭМС – ГОСТ Р 50009, ГОСТ 30804.3.2, ГОСТ 30804.3.3;
- степени защиты от поражения электрическим током – I классу по ГОСТ 12.2.007.0;
- климатическому исполнению – УХЛ1, 5 по ГОСТ 15150;
- степени защиты – IP66 по ГОСТ 14254.
Термошкаф взрывозащищённый ТШ-4GЕх отвечает всем нормам, требованиям и правилам, предъявляемым к электрооборудованию в химической, нефтеперерабатывающей, горнодобывающей промышленности, а также в других отраслях, где присутствует взрывоопасная атмосфера. Шкаф предназначен для эксплуатации на открытом воздухе и в неотапливаемых помещениях в условиях окружающей среды, не содержащей едких паров и газов в концентрациях, вызывающих разрушение металла и изоляции. Взрывозащита осуществляется путем установки в корпус взрывозащищенного нагревательного элемента и взрывозащищенного блока управления обогревом. Управление нагревательным элементом и ввод питания осуществляется через взрывозащищенные гермовводы. Для обеспечения качественной теплоизоляции внутренние стенки шкафа покрыты фольгированным упругоэластичным материалом с закрытой ячеистой структурой.
Термошкаф взрывозащищённый ТШ-4GЕх имеет уровень взрывобезопасности 1Ex eb mb IIC T5 Gb X и класс защиты IP-66.
В базовой поставке устанавливается кабельный ввод М40х1,5 под кабель диаметром 23-35мм в количестве 3 штук (другое количество и диаметры – под заказ).
Цена и сроки изготовления нестандартных изделий оговариваются при заказе!
Возможные варианты габаритных размеров
| Модель | Ширина, мм | Высота, мм | Глубина, мм |
| ТШ-4GEx-40.60.21.110 | 400 | 600 | 210 |
| ТШ-4GEx-40.80.30.220 | 400 | 800 | 300 |
| ТШ-4GEx-50.70.25.220 | 500 | 700 | 250 |
| ТШ-4GEx-60.40.21.110 | 600 | 400 | 210 |
| ТШ-4GEx-60.80.30.220 | 600 | 800 | 300 |
| ТШ-4GEx-80.100.30.330 | 800 | 1000 | 300 |
Устройство термошкафа

Схема электрическая принципиальная

Расположение и габариты отверстий для крепления термошкафа к стене

ВИДЕОНАБЛЮДЕНИЕ ВО ВЗРЫВОПОЖАРООПАСНОЙ СРЕДЕ
“Все в одном флаконе” – оно вам надо? Или как правильно установить наружную камеру [Технологии защиты, № 02, 2021]
САМАЯ ЧЕСТНАЯ РЕКЛАМНАЯ СТАТЬЯ ПРО САМЫЕ БАНАЛЬНЫЕ ТЕРМОШКАФЫ
Климатические испытания. Что имеем и чем руководствоваться
| Напряжение питания шкафа | 230 В АС, 50 Гц |
| Максимальный ток нагрузки | 10 А |
| Напряжение питание обогрева | 230 В АС, 50 Гц |
| Потребляемая мощность | 110 Вт |
| Диапазон температуры окружающей среды при эксплуатации | -60 °С…+60 °С |
| Температура включения / выключения обогревателя | +10 °С / +20 °С |
| Максимальная температура обогревателя | +100 °С |
| Габаритные размеры без кабельных вводов (ШхВхГ)* | 600х400х210 мм* |
| Масса с упаковкой, не более | 18 кг |
| Кабельный ввод M40x1,5 Ø кабеля 23-35 мм, Ду металлорукава РЗЦХ, РЗЦП, МРПИ 38 мм (другое количество и диаметры – под заказ). | 3 шт |
| Ширина, мм | Высота, мм |
| 400 | 600 |
| 400 | 800 |
| 500 | 700 |
| 600 | 400 |
| 600 | 800 |
| 800 | 1000 |
Оплата
Оплатить заказ Вы можете безналичным переводом по реквизитам, указанным в выставленном счёте после оформления заказа.
Доставка
«Альянс групп»предоставляет полный комплекс услуг по доставке оборудования в любую точку страны, любым видом транспорта.
Получить приобретённый товар Вы можете удобным для Вас способом:
- Самовывозом с нашего склада, расположенного по адресу- г. Москва, 104 км. МКАД, д. 8А.
- Воспользоваться услугой доставки в пределах Москвы и Московской области. Заказ и согласование даты доставки осуществляется через Вашего менеджера.
Если сумма заказа превышает 50 тыс. рублей, доставка по одному адресу Получателя осуществляется БЕСПЛАТНО.
- Доставка заказа в регионы России осуществляется через транспортные компании. Доставка груза до транспортной компании производится нашим транспортом.
Тарифы доставки по Москве:
При сумме заказа менее 50 тыс. рублей, доставка по Москве осуществляется по тарифам зоны:
- зона 3 — 500 руб.;
- зона 1 — 1000 руб.;
- зона 2, 4 — 1500 руб.;
- зона 5 — 2000 руб
Транспортные компании, с которыми мы сотрудничаем:
- Деловые линии
- Байкал-Сервис
- СДЭК
- Энергия
- Другим удобным для вас способом по согласованию























