Устройство защиты электропитания с фильтром УЗПФ-220/8

()

Устройство защиты электропитания с фильтром УЗПФ-220/8

Изображение товара

Устройство защиты электропитания УЗПФ-220/8 предназначено для защиты электронного оборудования от радиопомех в диапазоне от 10 кГц до 30 МГц, а также от наведенных напряжений в линиях 230 В, вызванных электромагнитными импульсами высоких энергий (грозовыми, электростатическими разрядами и др.).

УЗПФ-220/8 – однофазное устройство защиты класса III, по техническим и эксплуатационным характеристикам удовлетворяет требованиям ГОСТ IEC 61643-11, ГОСТ Р 50571.4.44. УЗПФ-220/8 применяется в сетях с системой заземления TN-S и устанавливается в пределах 2 - 3 зон молниезащиты (в соответствии с ГОСТ Р МЭК 62305-1).

Сигнал о выходе из строя защитного элемента УЗПФ-220/8 во внешнюю цепь сигнализации, может быть снят с контактов № 8, 9 (НЗ) ), при размыкании которых устройство необходимо заменить.

Степень защиты IP20 в соответствии с ГОСТ 14254. Конструктивно УЗПФ-220/8  выполнено в пластмассовом корпусе с креплением на 35 мм DIN-рейку. Изделие выпускается по техническим условиям ТУ 26.30.50-077-31006686-2017.

 

Габаритные размеры

Габаритные размеры УЗПФ-220/8

 

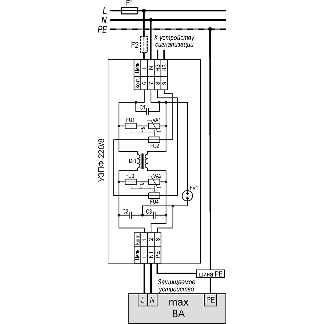
Схема подключения

Схема подключения УЗПФ-220/8

 

Как правильно установить предохранители совместно с устройствами защиты от импульсных перенапряжений (УЗИП)

Пока не грянул гром… [Алгоритм безопасности № 1, 2010]

Безопасность для систем сигнализации или… пока не грянул гром 2

Идем на грозу… Защита сигнальных линий от опасных напряжений. [Алгоритм безопасности №1, 2002]

Не плюй на… землю (неграмотный монтаж – залог отказа). [Алгоритм безопасности – спецвыпуск, 2002]


Номинальное рабочее напряжение230 В
Максимальное рабочее напряжение275 В
Номинальный рабочий ток8 А
фаза/нейтральфаза/земля
3 кА3 кА
6 кВ6 кВ
850 В850 В
25 нсек100 нсек
Диапазон частот, в котором подавление помех 40дБ и больше100 кГц ÷ 30 МГц
Контакты дистанционной сигнализации: 
– максимальный коммутируемый ток3 А
– максимальное коммутируемое напряжение250 В
Диапазон рабочих температур-55°С ÷ +80°С
Габаритные размеры89 х 58 х 35 мм
Вес в упаковке90 г

Тахион
4320

Не является публичной офертой

Описание

Устройство защиты электропитания УЗПФ-220/8 предназначено для защиты электронного оборудования от радиопомех в диапазоне от 10 кГц до 30 МГц, а также от наведенных напряжений в линиях 230 В, вызванных электромагнитными импульсами высоких энергий (грозовыми, электростатическими разрядами и др.).

УЗПФ-220/8 – однофазное устройство защиты класса III, по техническим и эксплуатационным характеристикам удовлетворяет требованиям ГОСТ IEC 61643-11, ГОСТ Р 50571.4.44. УЗПФ-220/8 применяется в сетях с системой заземления TN-S и устанавливается в пределах 2 - 3 зон молниезащиты (в соответствии с ГОСТ Р МЭК 62305-1).

Сигнал о выходе из строя защитного элемента УЗПФ-220/8 во внешнюю цепь сигнализации, может быть снят с контактов № 8, 9 (НЗ) ), при размыкании которых устройство необходимо заменить.

Степень защиты IP20 в соответствии с ГОСТ 14254. Конструктивно УЗПФ-220/8  выполнено в пластмассовом корпусе с креплением на 35 мм DIN-рейку. Изделие выпускается по техническим условиям ТУ 26.30.50-077-31006686-2017.

 

Габаритные размеры

Габаритные размеры УЗПФ-220/8

 

Схема подключения

Схема подключения УЗПФ-220/8

 

Как правильно установить предохранители совместно с устройствами защиты от импульсных перенапряжений (УЗИП)

Пока не грянул гром… [Алгоритм безопасности № 1, 2010]

Безопасность для систем сигнализации или… пока не грянул гром 2

Идем на грозу… Защита сигнальных линий от опасных напряжений. [Алгоритм безопасности №1, 2002]

Не плюй на… землю (неграмотный монтаж – залог отказа). [Алгоритм безопасности – спецвыпуск, 2002]


Номинальное рабочее напряжение230 В
Максимальное рабочее напряжение275 В
Номинальный рабочий ток8 А
фаза/нейтральфаза/земля
3 кА3 кА
6 кВ6 кВ
850 В850 В
25 нсек100 нсек
Диапазон частот, в котором подавление помех 40дБ и больше100 кГц ÷ 30 МГц
Контакты дистанционной сигнализации: 
– максимальный коммутируемый ток3 А
– максимальное коммутируемое напряжение250 В
Диапазон рабочих температур-55°С ÷ +80°С
Габаритные размеры89 х 58 х 35 мм
Вес в упаковке90 г
Характеристики
Артикул производителя:20107Бренд:ТахионСортировка для цены:1000Снято с производства:N

Оплата

Оплатить заказ Вы можете безналичным переводом по реквизитам, указанным в выставленном счёте после оформления заказа.

Доставка

«Альянс групп»предоставляет полный комплекс услуг по доставке оборудования в любую точку страны, любым видом транспорта.

Получить приобретённый товар Вы можете удобным для Вас способом:

  • Самовывозом с нашего склада, расположенного по адресу- г. Москва, 104 км. МКАД, д. 8А.
  • Воспользоваться услугой доставки в пределах Москвы и Московской области. Заказ и согласование даты доставки осуществляется через Вашего менеджера.

Если сумма заказа превышает 50 тыс. рублей, доставка по одному адресу Получателя осуществляется БЕСПЛАТНО.

  • Доставка заказа в регионы России осуществляется через транспортные компании. Доставка груза до транспортной компании производится нашим транспортом.

Тарифы доставки по Москве:


При сумме заказа менее 50 тыс. рублей, доставка по Москве осуществляется по тарифам зоны:

  • зона 3 — 500 руб.;
  • зона 1 — 1000 руб.;
  • зона 2, 4 — 1500 руб.;
  • зона 5 — 2000 руб

Транспортные компании, с которыми мы сотрудничаем:

Вас также может заинтересовать: