Узлы системы видеонаблюдения и регистрации УСВР-8PoE предназначены для организации локальной системы видеонаблюдения от 1 до 8-х IP-видеокамер с питанием PoE IEEE 802.3af/(.3at)/(.3bt) и записью на сетевой видеорегистратор. Передача данных на пост наблюдения или соседние аналогичные локальные узлы обеспечивается по «медным» линиям связи по сети Ethernet.
УСВР-8PoE поставляется с установленным жёстким диском.
Конструктивно узел выполнен в пластиковом пылебрызгозащищенном корпусе и может эксплуатироваться на открытом воздухе либо во влажных помещениях. Поддержание температуры внутри узла, в заданном диапазоне, производится автоматическим включением и отключением встроенного обогревателя.
УСВР-8PoE выпускается по техническим условиям ТУ 26.30.50-077-31006686-2017.
По способу защиты человека от поражения электрическим током узел соответствует классу I по ГОСТ 12.2.007.0-75.
Климатическое исполнение узла соответствует УХЛ1, 5 ГОСТ 15150-69. Степень защиты IP66.
Состав

| 1. Корпус | 1шт. |
| 2. Панель монтажная | 1шт. |
| 3. Система обогрева в составе: | |
| - биметаллический контактный выключатель (St R) | 1шт. |
| - резистор обогрева (R1) | 1шт. |
| 4. Клемма проходная (S провода до 6 мм2) | 2шт. |
| 5. Клемма заземляющая (S провода до 6 мм2) | 1шт. |
| 6. Неуправляемый коммутатор | 2шт. |
| 7. AC/DC преобразователь 220/12В, 50Вт | 1шт. |
| 8. GSM роутер (для УСВР-8PoE/GSM/Wi-Fi) | 1шт. |
| 9. Сетевой видеорегистратор | 1шт. |
| 10. Гермоввод PGA7 - 08 Ø кабеля 8 ÷ 4,5 мм | 10шт. |
| 11. Гермоввод PGA11 - 10 Ø кабеля 10 ÷ 6 мм | 1шт. |
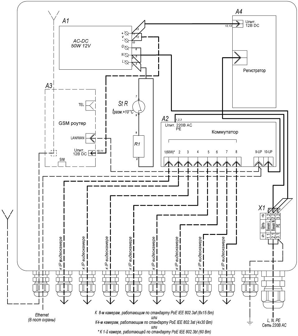
Схема электрическая принципиальная

| Характеристика | Значение |
| Напряжение питания | 220 В AC ±10%, 50 Гц |
| Питание подключаемых видеокамер/устройств | PoE IEEE 802.3af/(.3at)/(.3bt) |
| Максимальная мощность, подключаемых видеокамер/устройств, не более, | |
| – по стандарту PoE IEEE 802.3af (порты 1-8) | 8х15 Вт |
| – по стандарту PoE IEEE 802.3af (порты 1-8) | 4х30 Вт |
| – по стандарту PoE IEEE 802.3bt (порт 1) | 60 Вт |
| – общий бюджет PoE | 120 Вт |
| Сетевой видеорегистратор (СВР) 4CH 5.0Mp (с установленным жёстким диском), Onvif/облако, приложение мобильного мониторинга, обнаружение лиц( с камерами на чипсетах XM530 и XM550): | |
| – Формат сжатия аудио | g711a |
| – Разрешение видео (при частоте кадров 25 к/с) | 720P, 960P, 1080P, 3MP, 4MP, 5MP |
| – Формат сжатия видео | H.264, H.265 |
| – Жёсткий диск | 2.5′, 1 Тбайт |
| – Сетевой протокол | smtp, ftp, HTTP, dhcp, DNS, TCP/IP, upnp, ddns, pppoe |
| – Режим IP | Статический IP-адрес |
| Обогрев: | |
| – напряжение питания | 220 В AC ±10%, 50 Гц |
| – потребляемая мощность | 40 Вт |
| Диапазон рабочих температур | – 40°С…+50°С |
| Диапазон включения/отключения обогрева | 0°С ±3°С / +10°С ±3°С |
| Максимальная потребляемая мощность | 180 Вт |
| Материалы и поверхности изделия: | |
| – корпус | АБС пластик |
| – монтажная панель | алюминий |
| Габаритные размеры (с гермовводами) | 300 х 320 х 132 мм |
| Вес с упаковкой, не более | 3 кг |
Оплата
Оплатить заказ Вы можете безналичным переводом по реквизитам, указанным в выставленном счёте после оформления заказа.
Доставка
«Альянс групп»предоставляет полный комплекс услуг по доставке оборудования в любую точку страны, любым видом транспорта.
Получить приобретённый товар Вы можете удобным для Вас способом:
- Самовывозом с нашего склада, расположенного по адресу- г. Москва, 104 км. МКАД, д. 8А.
- Воспользоваться услугой доставки в пределах Москвы и Московской области. Заказ и согласование даты доставки осуществляется через Вашего менеджера.
Если сумма заказа превышает 50 тыс. рублей, доставка по одному адресу Получателя осуществляется БЕСПЛАТНО.
- Доставка заказа в регионы России осуществляется через транспортные компании. Доставка груза до транспортной компании производится нашим транспортом.
Тарифы доставки по Москве:
При сумме заказа менее 50 тыс. рублей, доставка по Москве осуществляется по тарифам зоны:
- зона 3 — 500 руб.;
- зона 1 — 1000 руб.;
- зона 2, 4 — 1500 руб.;
- зона 5 — 2000 руб
Транспортные компании, с которыми мы сотрудничаем:
- Деловые линии
- Байкал-Сервис
- СДЭК
- Энергия
- Другим удобным для вас способом по согласованию























